Есть проблема со Sven HA-1410T

начал давать искаженный звук из ранее рабочих каналов при этом не реагируя на установки эквалайзера и громкости хотя дисплей отображает повышение и понижение, а щас совсем заглох:tehnari_ru_281:
 
вот собственно
 

Вложения

  • 1.webp
    1.webp
    37.3 KB · Просмотры: 2,186
  • 2.webp
    2.webp
    38.5 KB · Просмотры: 1,988
  • 3.webp
    3.webp
    35.6 KB · Просмотры: 1,282
  • 4.webp
    4.webp
    30.5 KB · Просмотры: 908
Электролиты все целые (дутых нет) ?
 
электролиты на вид все целы и в общем внешне деталей горелых не видно
перепаяна была микросхема которая на рис3 левая прикрученная к рабиатору на задней стенке, после перепайки при очередном бегании мультиметром по плате стало еще хуже "начал давать искаженный звук из ранее рабочих каналов при этом не реагируя на установки эквалайзера и громкости хотя дисплей отображает повышение и понижение, а щас совсем заглох
"
 
фото слишком мелкие, не разобрать ничего. Ну и надо схему искать...
 
схемы на разных ресурсах разные почему-то... спасибо за интерес , получу з/п понесу в с/ц )) но думаю мне там врятли помогут в Курске 2-3 с/ц sven, когда будет вердикт отпишусь и соответственно разберу и проинформирую это при хорошем раскладе, а иначе при отказе уповаю на ваш энтузиазм )) буду держать вас в курсе,Ю если конечно вам это интересно...
 
Вы схемку то выложите сюда ;)

PS

А что написано на микросхеме которую перепаивали? :)
 
я не радиотехник вот что нашел но как понял это каскад саба.
там на плате указана МС lmLM4731TA но стоят LM1876TF такую и купил
 

Вложения

  • ha-1410t_192.webp
    ha-1410t_192.webp
    43.2 KB · Просмотры: 12,731
LM4731 это 2х25Вт унч, а LM1876 2х20Вт но это не суть.
На схеме что вы приложили, показан только НЧ канал (саб).
Судя по симптомам, отвалился предвыхлоп (предварительный каскад УНЧ), если есть полная схема данного ДК выкладывайте :)
 
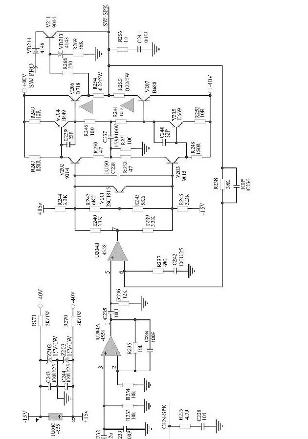
нашел схему
может это то самое?
 

Вложения

может это то самое?
Уже лучше, но тут только блок УНЧ, а блока управления нет :(
Думаю виновник поломки - блок эквалайзера, но я не знаю как и на чем он организован на данном устройстве...
 
Назад
Сверху