О, как я обожаю эти моменты, когда парадигма незаметно перерождается в фанатичную догму. От этого мурашки по коже, ощущение костра с большим таким железным шампуром, а на нем Джордано Бруно. Но на самом деле - я не очень люблю запах подгоревших в итоге ученых, поэтому хватит лирики, перейдем к теории и практике tehno013
Во-первых, огромное спасибо за книгу про микроволновки. Это не значит, что я сейчас брошу все дела, изменю своим принципам и займусь ремонтами СВЧ и прочих пылесосов - нет, этого не будет. Но почитать техническую литературу всегда полезно, а значит - переходим к следующему пункту:
Во-вторых. Никто не собирается оспаривать нужность блокировок в таком потенциально опасном устройстве, как СВЧ-печь. Естественно, защита нужна, и эта защита должна быть многоуровневой и надежной.
В-третьих. В книжке, куда нас послали за доказательствами, есть несколько интересных моментов, их и рассмотрим.
В начале книги немного общей теории и сведений об устройстве СВЧ-печей, очень полезно для общего развития. Рассмотрена даже последовательность включения элементов блокировки, но вопросы защиты рассмотрены не полностью, и причины тому есть, о чем еще будет ниже.
Далее идет раздел с микроволновками фирмы LG. Поясняющая схема работы защитной системы разных серий приведена на картинках:


Как видим, инженеры LG подключили защитный выключатель параллельно обмотке высоковольтного трансформатора. Что это дает? При открытой двери защитный выключатель закорачивает первичную обмотку высоковольтного трансформатора. Закрываем дверь - защитный выключатель размыкается, и вслед за этим замыкается первичный выключатель, микроволновка готова к работе. Функция защитного выключателя в том, чтобы при аварийной ситуации - когда, например, залипли контакты первичного выключателя, а дверь открылась - ток пошел не в трансформатор, а в защитный выключатель, и, встретив там короткое замыкание, спалил бы от обиды предохранитель, и - voilet, все живы. Кроме предохранителя, так это его работа.
Резюме - очень грамотное техническое решение. Защитный выключатель в нормальном режиме всегда обесточен, его контакты не подвержены электроэррозионному износу, он всегда готов к работе, а значит - защита надежна.
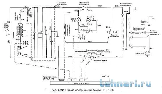
Далее раздел микроволновок Daewoo, а затем Samsung. И что мы сразу видим, так это одинаковый принцип реализации защиты:



Здесь инженеры двух опять-таки корейских фирм решили подгрузить защитный выключатель дополнительной работой, чтоб не простаивал. Теперь он не просто выключатель, а пере-ключатель. Да и хрен бы с ним, пусть переключает, но по схеме хорошо видно, что он ни в каком режиме не закорачивает обмотку высоковольтного трансформатора, вообще. Он, с..ка, вместо этого сеть закорачивает. Барабанная дробь - БА-ДУМ-ТССС!! А еще он всегда участвует в проведении тока и расходует на это свой ресурс, вот.
Резюме - инженеры Дэу и Самсунга безнадежные авантюристы и романтики, лазят в окна к любимым женщинам и сознательно снижают надежность работы защитных цепей своих микроволновок.
Тем более, что уважаемые инженеры из Японии не позволяют разгуляться своей шаловливой фантазии, а реализуют защиту своих японских микроволновок Panasonic совершенно таким же образом, как их коллеги из LG. Ну, или наоборот, не так уж важно. Вот Панасоника схемы с защитой:


Защитный выключатель и здесь тоже выполняет только защитную функцию.
Резюме - в приведенной книжке сошлись в неравном бою по реализации схем защиты четыре фирмы, по две с каждой стороны, LG_&_Panasonic_VS_Daewoo_&_Samsung. Авторы же книги не стали заострять внимание читателей на разном понимании защиты у разных фирм, потому что это не является задачей справочной литературы по ремонту бытовой техники, и правильно. Почему в неравном бою? А потому что одна из фирм японская, а легенды про исключительную надежность японской техники у нас еще с прошлого века ходят. Шутка, конечно, но доля истины есть.
Лично я на стороне победителя, то есть - LG и Panasonic. Извиняюсь за много букофф, так можно все и не читать tehno013
Просто не люблю категоричных фанатично-догматичных заявлений без объяснений с отсылкой за пруфами "учите матчасть", вот никак. Мнение изложил. Надеюсь - аргументированно и понятно, а спорить не буду, не хочу tehno015