• Добро пожаловать на компьютерный форум Tehnari.ru. Здесь разбираемся с проблемами ПК и ноутбуков: Windows, драйверы, «железо», сборка и апгрейд, софт и безопасность. Форум работает много лет, сейчас он переехал на новый движок, но старые темы и аккаунты мы постарались сохранить максимально аккуратно.

    Форум не связан с магазинами и сервисами – мы ничего не продаём и не даём «рекламу под видом совета». Отвечают обычные участники и модераторы, которые следят за порядком и качеством подсказок.

    Если вы у нас впервые, загляните на страницу о проекте, чтобы узнать больше. Чтобы создавать темы и писать сообщения, сначала зарегистрируйтесь, а затем войдите под своим логином.

    Не знаете, с чего начать? Создайте тему с описанием проблемы – подскажем и при необходимости перенесём её в подходящий раздел.
    Задать вопрос Новые сообщения Как правильно спросить
    Если пришли по ссылке со старого Tehnari.ru – вы на нужном месте, просто продолжайте обсуждение.

Старые телемастера, помогите отремонтировать телек!

  • Автор темы Автор темы MITRON
  • Дата начала Дата начала
предварительный диагноз нет +В.
Если измеряете в режиме St-By его может и не быть.
и еще скрин крутить боюсь тк как потом поставить ускоряющее на место не знаю
Выставляете пультом контрастность и яркость до максимума, после чего регулятором screen увеличиваете (убавляете) яркость до появления (пропадания) на экране линий обратного хода луча.
 
предварительный диагноз нет +В.
Еще раз, начните с простой вещи
1. Всегда перво наперво убеждаемся в наличии и соответствии питающих напряжений.
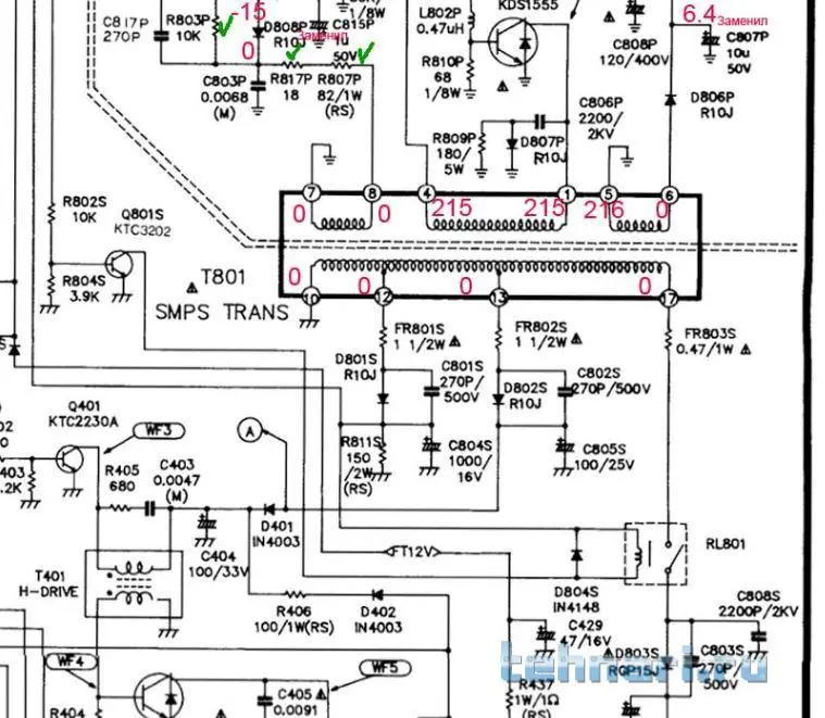
Для этого необходимо при включенном в розетку шасси и сетевой клавиши в положении ВКЛ убедится в присутствии дежурных 12В на плюсе С804. Присутствии порядка 20В на плюсе С805.
Далее убеждаемся в наличии переменного напряжения (порядка 120В) на выводе 17 трнсформатора Т801.
Снимок1.webp
Измерения проводим в дежурном режиме работы телевизора.
Без этого далее двигаться нет смысла.
 
Далее убеждаемся в наличии переменного напряжения (порядка 120В) на выводе 17 трнсформатора Т801.
Простите, но так никогда не делают!
В первую очередь из-за того, что это напряжение, на которое Вы указываете, нечем измерять...
 
В первую очередь из-за того, что это напряжение, на которое Вы указываете, нечем измерять...
Тут есть два варианта: Второй - поставить диод и конденсатор на выходе и после этого измерить напряжение. Первый - измерить осциллографом. В первом посте вроде бы ТС говорил, что может проверить осциллограммы. Полагаю есть у него чем.
 
Последнее редактирование:
Тут есть два варианта: Второй - поставить диод и конденсатор на выходе и после этого измерить напряжение. Первый - измерить осциллографом. В первом посте вроде бы ТС говорил, что может проверить осциллограммы. Полагаю есть у него чем.
Смысл всех этих манипуляций?
При фатальных неисправностях строчной БП будет уходить в защиту (чего не наблюдается, тк видна картинка, хоть и с искажениями), а при заниженном строчном напряжении просто меняем конденсатор фильтра питания оного ...
 
Значение всех этих манипуляций?
Я чего то не пойму. Если, к примеру аккумуляторный фонарик не работает, то сперва проверяем источник питания. Потом цепь от источника питания до источника света. И , в конце- источник света. Где ошибка?
Если в дежурном режиме есть дежурные напряжения, если они соответствуют номиналам, значит с большей степени вероятности можно судить об исправности БП. Далее уже не отвлекаемся (не возвращаемся) к нему. Идем смотреть ту часть схемы, которая питается от источника. Или я не прав? Но меня так учили. Проверь питание (это не долго) в первую очередь. Иди дальше. Возможно за двадцать лет (как уже отошел от дел ремонтов РЭА) многое изменилось. Но простите, телек то этот такой же древний. И как бы должен не выпадать из той схемы подхода к ремонту, которой меня учили, и которая не раз подтверждена моей практикой ремонта тех телевизоров, как УПИМЦТ, 3УСЦТ, не говоря про ламповые цветные и ч/б телевизоры, которые в деревнях по три штуки на хату. Были. Уж извините меня старичка. Ремонтировал я все это тогда. Лет так с пятнадцати начал тренироваться на своем Горизонте. Где строчная на 6П45С была.
Или сейчас другой подход?
И, если вы заметили, ТС опасается попалить телек до конца. Значит ремонт начинаем от печки- проверки БП.
 
Подход-то у Вас почти правильный, но не технологичный...
У 6П45С анод раскалён, что меняем? Или будем напряжения мерить?
 
У 6П45С анод раскалён, что меняем? Или будем напряжения мерить?
У меня такое чувство, что я либо на экзамене, либо меня хотят уличить в не компетентности вопроса. Ладно- пусть будет не компетентность. Подолью тогда чуток. Чем измерить анодное? Да отверткой визуально по дуге.
Mr.Fix, вы уж тогда помогите MITRON закончить ремонт данного устройства. Я уж не буду больше лезть со своей не технологичностью .
 
Я уж не буду больше лезть со своей не технологичностью .
Не нужно, пожалуйста, обижаться и выходить из темы. Я лишь пытаюсь сказать, что многое связано и взаимодействует между собой, в следствии чего не требует лишних телодвижений.
И ни в коем случае не думайте, что я Вас экзаменую - всецело доверяю Вашему опыту.
А по приведённому примеру выше - меняем демпферный диод КЦ109...
 
А по приведённому примеру выше - меняем демпферный диод КЦ109...
Это называется - типовая неисправность. Здесь по внешним признакам можно с практически 100% вероятностью знать, что заменить. Теперь идем в топик. Возможно там тоже типовая неисправность. Но описание ее такое, что хз за что хвататься сразу. Вот именно с такого момента и идем по порядку (от печки). С проверки питающих напряжений на наличие и соответствие.
не требует лишних телодвижений.
В данном случае в моем понимании, и из описания неисправности пару движений не затруднят и не отберут время. Зато абсолютно внесут ясность по одному вопросу. И можно уверенно делать следующий шаг.
И еще такой момент. Когда нет пациента перед глазами, то проблематично лечить дистанционно. Попробуйте врачу позвонить и по описанию симптомов чтоб поставил диагноз. Тот точно скажет, что ему сперва нужно приехать к пациенту, посмотреть, измерить температуру, засунуть больному в попу пальчик, и уж потом диагноз.
 
Вот здесь согласен с Вами, хотелось бы увидеть фото с изображением неисправности. Судя по описанию, мне такого не попадалось...
 
Да всё ребят нашёл уже! Фото то зачем, я ж в первом посту всё описал, как и что выглядит. Ну чё в выходные полез замерил на конденсаторах С804S-11,2В, C805S-18v, C806S-54v.На первых 2х напряжение близко к норме, да и дежурка работает то есть можно ТВ туда и обратно включить звук есть- значит БП в норме-что бы исключить замерил режимы тда4601 как и предполагалось, режимы оказались близки к карте. Замер вторичных напряжений, формируемых ТДКС, показал , что они занижены,как и должно быть тк+В=54в, ну и кадровая поэтому не работает, ну выключил снял плату и выпаял все элементы между 17 ногой ТПИ и 32 ей ногой ТДКС там их не много начал мерить почему-то с кондёра С807s и сразу же МЕГА показала неисправность, перемерял мультиметром -С807- обрыв! Одно оказалось очень странным на схеме с807-4.7мкф*160в, по факту он 33мкф*160в, то ли на разные диагонали разные кондёры в этих шасси? Ну а потом выпаял и проверил литы вбп и фильтров и сразу стала понятна причина слегонца заниженных напряжений на них, так с804- вместо 1000мкф показал всего 358 мкф и высокое ESR, у остальных немногим лучше, замену нашёл всем кондёрам с хорошим ESR и емкостью, но телек ещё не сделал.Тут вчера бонку не на ту сторону приварил-деталь испортил, блин 3 месяца работы-расстроился, да ещё между дождями с больной спиной за субботу воскресение успел пол огорода вспахать, короч. пока не до телека , как сделаю -отпишусь, но думаю деффект уже найден и всё будет ОК!
 
Ха блин вот что нашёл на одном из сайтов:
"Например, в телевизоре Gold Star CKT 2190 при неисправном конденсаторе фильтра питания строчной развертки 33 мкФ, 160 В, имеющем большой ток утечки, напряжение на выходе вместо 115В составляло порядка 30 В."
У меня supra 2084DK, а СКТ 2190 -это его одношассийник, по сервис- мануалу которого я и ориентируюсь. Блин почему же на схеме этот кондёр проходит как 4.7х160,а у людей то-же 33!
 
Вот он этот конденсатор. фотка не моя правда!
 
Не вставляется вложение !
 
Итак фотка! наверное вставится!
 

Вложения

  • PC-04.png.webp
    PC-04.png.webp
    51.1 KB · Просмотры: 204
Ну теперь телек "Говорит и Показывает",но вопросы остались.
1. Когда "развернул" растр на 2х программах СТС и Домашний(от цифровой приставки) растр оказался смещён чуток влево, что решил регулировкой VR 402 H-SHIFT,далее замерил +В на С806 вольтметр показал 114,1v, Если верить мануалу, то на диагоналях до 21 дюйма +В должно составлять 112v, а 21 дюйм и выше 118v. диагональ кинескопа моего ТВ 20 дюймов, логично предположить, что +В должно иметь некое среднее значение между 112v и118v, например 114v,
в БП телевизора есть потенциометр который регулирует +В. Собственно вопрос- стоит ли установить +В 112 v? или оставить всё как есть?
2. При измерений +В произошло необычное явление,чтобы его измерить ТВ был поставлен набок с целью доступа к обратной стороне ПП, сзади в 30см лежала антенна и работала цифровая приставка,после измерения глянул на экран и увидел там "инопланетян" или "фантомасов" люди были с зелёно- фиолетовыми лицами- экран пошёл пятнами, сильных магнитов вокруг не было, измерил выключил, поставил как надо включил пятен стало меньше, но в правом углу осталось сильное пятно, включения выключения в надежде, что петля размагнитит, ничего не дали. Перенёс телек на 3метра положил экраном на одеяло, чтоб не поцарапать, прикрутил заднюю крышку-поставил на место, включил -картинка идеальная. ни одного пятна. Вопрос- что это Было?
 
Вопрос- что это Было?
Барабашка телевизионный думал ты его вытряхнуть хочешь. Вот рожи и корчил.
Собственно вопрос- стоит ли установить +В 112 v? или оставить всё как есть?
Измерь вторичные питающие, которые выдает ТДКС, если соответствуют номиналам, то оставь В+ в покое.
 
Измерь вторичные питающие, которые выдает ТДКС, если соответствуют номиналам, то оставь В+ в покое.
Так и хотел сделать, но увидел "Барабашку" занервничал, расстроился, собрал телек. Блин как за бугром умудрялись такие телеки и кинескопы делать вчера весь вечер смотрел, картинка близка к идеалу телек 93 г.в. как вспомню как мы маялись с прибалтийскими ЛК5ц, которых хватало в 3УСЦТ на 6 месяцев!
 
Назад
Сверху