• Добро пожаловать на компьютерный форум Tehnari.ru. Здесь разбираемся с проблемами ПК и ноутбуков: Windows, драйверы, «железо», сборка и апгрейд, софт и безопасность. Форум работает много лет, сейчас он переехал на новый движок, но старые темы и аккаунты мы постарались сохранить максимально аккуратно.

    Форум не связан с магазинами и сервисами – мы ничего не продаём и не даём «рекламу под видом совета». Отвечают обычные участники и модераторы, которые следят за порядком и качеством подсказок.

    Если вы у нас впервые, загляните на страницу о проекте, чтобы узнать больше. Чтобы создавать темы и писать сообщения, сначала зарегистрируйтесь, а затем войдите под своим логином.

    Не знаете, с чего начать? Создайте тему с описанием проблемы – подскажем и при необходимости перенесём её в подходящий раздел.
    Задать вопрос Новые сообщения Как правильно спросить
    Если пришли по ссылке со старого Tehnari.ru – вы на нужном месте, просто продолжайте обсуждение.

Ламповый усилитель 6П3С или Г-807, долгострой

  • Автор темы Автор темы vingor
  • Дата начала Дата начала
раскопал "покойника", захороненного аж 2017 году!
А я даже был удивлен, каким образом пропустил эту тему.
Тогда в Саратове купил две Г807 из одной партии и одна из них Упала с верстака...
Я чуть не повесился. Меня спасло лишь наличие 4-х штук 6п3с из одной коробки.
(ПП на 6п3с +6н9с. Есть у меня такая тема)
Как Мультиохотник приколол этого "ламповика" насчет 4 и 8 ом-я ржал до посинения!
 
Да-да,песня группы Крематорий.
Вот и лежит теперь одна-одинешенька новехонькая Г807.
Да и ваще валяется оч большой запас и динамиков и трансов для ламповых делов, куда девать не знаю,а продавать не умею.
 
Будет соответствующее состояние души - ещё сваяешь
Спасибо на добром слове,Саш!
Дальнобойные динамики+пищалки 2а20=аккустика для больших площадей.
4гд35 лучше подходит для дома. Саб необходим для обоих шириков.
 
ЛОМО или Самаркандские
Ломо!!!
Но у меня есть и 4 штуки Самаркандских, перемотанных на 8 ом.
Совершенно разные динамики.
Самарканд в топку.Даже корзина выглядит дешево.
А диффузор у Ломо-заглядение!!!
 
Сань, со смартфоном проблемы, а с планшета ссылку дать не могу. Загляни в мой профиль, там есть и Ломо приключения, как я их покупал в Саратове .
 
4 штуки Самаркандских, перемотанных на 8 ом.
Совершенно разные динамики.
Стояли изобариком в четвертьволновом излучателе.катушки по полкило медью 1,5 мм в диаметре.
И все это для дискотеки,там где нифига неслышно 20 скрипок и ни одного медного духового..
Пьяным малолеткам под Таниту Тикарам "по барабану".
 
в процессе несения,
В процессе Творения можно ничего никуда не носить, оно само распространяется. Приходи и бери.
А можно созерцать. (Но это сложно. Голимый дзен-буддизм).
 
Последнее редактирование:
Тут не соглашусь.
Только созерцая ничего не сотворить, по крайней мере путного.
 
А не надо ничего творить, все уже сотворено.
Надо-лишь брать и делать.
А не соглашаться имеет право каждый, отсюда мы и разные. Иначе было-бы скучно.
Но это уже другая тема.
"Она хотела в Крым,
А у нас тут футбол...
Пока билеты оформляли
Случился Гол".
 
Послушав ламповый звук для наушников личного производства на лампах 6н23п немного не понял, да честно признаюсь Pink Floyd, Led Zeppelin, AC/DC и т.д. звучит и цепляет, вот с современными исполнителями и в играх оставляет желать лучьшего. В общем не удовлетворен и он у ехал к другу так и не до деланным до конца корпусом.
Решил все-таки сотворит еще один ламповичек но уже поинтересней. Выбор остановился на лампах 6п3с и или Г-807.
Теперь сижу в раздумьях SE или PP?
Лампа Г-807 приглянулась своей внешностью! Про 6п3с говорят, что лампа для звука.
Выходные трансформаторы решил мотать сам. Трансформатор анодно-накальный буду мотать на ТОРе.
Тема долгострой так как многое не понятно.
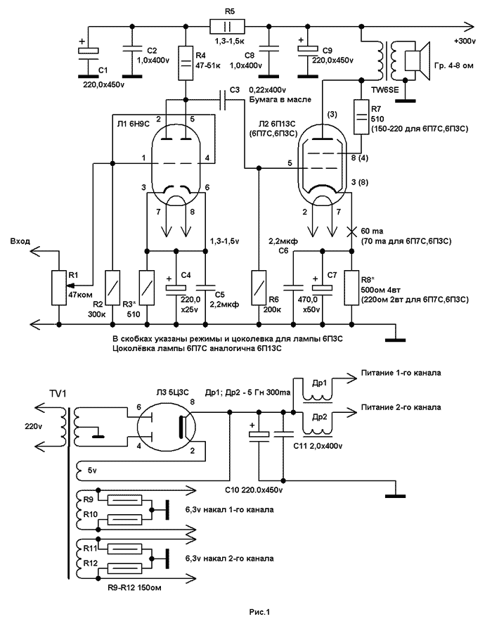
Ну а для начала вот первая схема на 6п3с
Посмотреть вложение 235347
Кстати лампы 6п3с и г-807 взаимозаменяемы с одним но разная цоколевка и у Г-807 анод находится на верху колбы и питание анода до 500вольт, что немного пугает..
Ну и наверное еще один пунктит да закидают меня аудиофилы решил отказаться от кенотрона в пользу диодного моста.

Может так.
 

Вложения

  • 6П3С.лохт.png.webp
    6П3С.лохт.png.webp
    21.4 KB · Просмотры: 61
  • 6П3С.лохт.webp
    6П3С.лохт.webp
    21.6 KB · Просмотры: 38
Мир всем!Вопрос ; фон в динамиках лампового усилителя без ламп!!!Помогите найти причину
 
Здравствуйте! Смотрите разводку земель.
 
Назад
Сверху