Находки

  • Автор темы Автор темы dipq
  • Дата начала Дата начала
Уж ты, мафон то с еквалайзером)))
 
А жаль. Мне похожий сестра двоюродная отдала, нерабочий, починил только там наоборот радио работает, и светомузыка, думал выковыряю а оказалось что она со звуком не связана а просто так моргает)))
 
Нормуль прибарахлился, тем паче, что дареному коню...
 
светомузыка, думал выковыряю а оказалось что она со звуком не связана а просто так моргает)))
нет Влад, тут вакуумник стоит, и драйвер на KIA6966 (массовая микра для таких девайсов)
 
Вы не поверите...
А вот тут меня нашли.
Уже второй раз на мыло приходит приглашение зарегистрироваться.
Узнаю какая с...ка дала им мой ящик - убью!
 
Коля. некоторые сайты продают инфу. зарегился на одном автомобильном сайте, теперь в ту почту даже не заглядываю - один спам идёт.
а с Фейсбуком вообще переписка с матюками с моей стороны была. полгода назад удалил свой аккаунт а реклама от них продолжала идти
 
Э-э-э...
Эту подляну я знаю. Свой личный ящик даю только проверенным людям или ресурсам. Для регистрации существует специальный ящик, где вся входящая почта попадает в спам и автоматически удаляется.
 
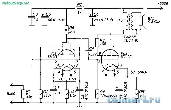
Нашел вот такую вот штуку, помогите опознать и включить! :)
4 гнезда под лампы, лампа только одна - 6Н2П-Е. Несколько конденсаторов, куча отрезанных проводов.
-Sy-CseqO8k.webp9aXbSTWPVKM.webp
tb2XoQ8cHxM.webpzAwyYRxxUX0.webp
wkMHhOvNjjA.webp
 
Вообще, это похоже на 2 канала вот такой штуки:
 

Вложения

  • sound_scheme-170.png.webp
    sound_scheme-170.png.webp
    20.8 KB · Просмотры: 776
Если есть подозрение, что данный блок является УНЧ, то всё определить просто. Лампа 6Н2П - драйвер, нужно проследить, куда идёт её сетка. Это и будет вход. Затем нужно проследить путь от анода этой лампы - он должен вывести на сетку второй лампы, с анода которой должен быть выход на выходной трансформатор. Всё как на прикреплённой схеме.
 
  • Like
Реакции: GRYZ
Находка.
Zotac NVidia gtx 470. 1280мб.
KGBycPvdyEM.webpgDAopUEu6I8.webpce_DZHBt1qY.webp
Работает, но:
go-FKExtcGM.webp

Как-то чинится?
 
Я сам не делал, не знаю. Но слышал, что иногда помогает.
 
Снизу или со стороны чипа, и какой температурой и как долго? Фен есть
сначала снизу, потом сверху, температура 450градусов, НО надо паяльную станцию
Нажимать на чип или нет, зажать в тиски.
КАТЕГОРИЧЕСКИ ЗАПРЕЩАЕТСЯ КАКИМ ЛИБО ОБРАЗОМ ДАВИТЬ НА ЧИП!!!!
 
Прожарка если и помогает, то на месяц-два. Так делали что б карту продать.
 
Вань, личку глянь :)
 
Назад
Сверху