• Добро пожаловать на компьютерный форум Tehnari.ru. Здесь разбираемся с проблемами ПК и ноутбуков: Windows, драйверы, «железо», сборка и апгрейд, софт и безопасность. Форум работает много лет, сейчас он переехал на новый движок, но старые темы и аккаунты мы постарались сохранить максимально аккуратно.

    Форум не связан с магазинами и сервисами – мы ничего не продаём и не даём «рекламу под видом совета». Отвечают обычные участники и модераторы, которые следят за порядком и качеством подсказок.

    Если вы у нас впервые, загляните на страницу о форуме и правила – там коротко описано, как задать вопрос так, чтобы быстро получить ответ. Чтобы создавать темы и писать сообщения, сначала зарегистрируйтесь, а затем войдите под своим логином.

    Не знаете, с чего начать? Создайте тему с описанием проблемы – подскажем и при необходимости перенесём её в подходящий раздел.
    Задать вопрос Новые сообщения Как правильно спросить
    Если пришли по старой ссылке со старого Tehnari.ru – вы на нужном месте, просто продолжайте обсуждение.

Проблема с усилителем на микросхеме TDA1558Q

А если поставить на обдув кулер 80мм этого может хватить????
 
Могу только предположить... Скорее всего хватит. У меня справляется в тех условиях где находится усилитель.
 
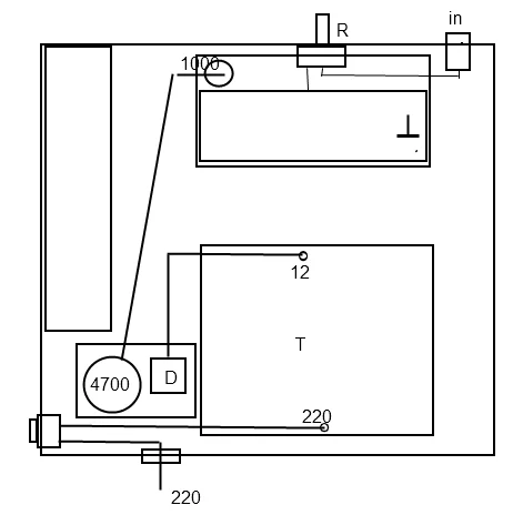
Начал я мастырить кулер и понял, что по человечески это не получится и начал готовить корпус блока питания(в котором находится усилитель) к полной перестановке!!!!!!Можете посоветовать правильное и рациональное расположение всех компонентов в корпусе
*кому не сложно...
Корпус у меня от блока питания ПК.Задействованы передняя и задняя стенки - спереди располагается кулер на 80мм и переменный резистор.Ближе к краю внутри БП расположен трансформатор...Мне нужны ваши предложения по размещению компонентов внутри и снаружи корпуса и желательно пути проводов))))Буду очень признателен...
Вот фото предполагаемого расположение компонентов:
 

Вложения

  • 1.webp
    1.webp
    22.6 KB · Просмотры: 235
Провода короче и перевить между собой обязательно.
1_1.webp
 
Я это конечно учту, а вы не могли бы дорисовать все остальные компоненты которые перечислены на изображении справа сверху????Если конечно не сложно....
 
Это не сложно...) Только это твой дизайн,- тебе и компоновать. Планки входа-выхода сзади, резистор переменный впереди,(если есть кнопка вкл. на б.п.-оставь её), разьём под 220, я бы тоже оставил. Просто сделай лицевую сторону не со стороны кулера.
 
Какой у тебя корпус-фото выложи сзади.
 
Вот фото:
 

Вложения

  • 030720111195.webp
    030720111195.webp
    48.7 KB · Просмотры: 467
  • 030720111196.webp
    030720111196.webp
    42.1 KB · Просмотры: 296
  • 030720111197.webp
    030720111197.webp
    71.9 KB · Просмотры: 299
  • 030720111198.webp
    030720111198.webp
    72.5 KB · Просмотры: 904
  • 030720111199.webp
    030720111199.webp
    52.7 KB · Просмотры: 500
Если что, то я буду использовать алюминиевые заглушки на передней и задней стенках, так что можно располагать компоненты в любых местах!!!Первой моей причиной переделки корпуса стала то, что прежнее расположение всего давало сильные наводки и создавало фон...Так что мне в этом корпусе нужно создать наилучшее расположение планки входа, выхода, выключателя(сетевого), разъем под провод питания и пер. резистора!!!!!!Главное чтоб они находились на нужном расстоянии друг от друга!!!!
 
Сфотографируй с верху. Трансформатор закрывает 2/3 видимости.
 
Сделай фото сверху или со стороны усилителя.
 
Как вы просили
 

Вложения

  • 030720111200.webp
    030720111200.webp
    55.1 KB · Просмотры: 243
  • 030720111201.webp
    030720111201.webp
    40.6 KB · Просмотры: 313
  • 030720111202.webp
    030720111202.webp
    67.3 KB · Просмотры: 293
  • 030720111203.webp
    030720111203.webp
    63.1 KB · Просмотры: 467
  • 030720111204.webp
    030720111204.webp
    57.5 KB · Просмотры: 315
  • 030720111205.webp
    030720111205.webp
    46.9 KB · Просмотры: 438
Это твой первый опыт с усилками? Разверни плату на 180, если есть возможность радиатор с усилком отсоедини от макетки и прикрепи параллельно кулеру. Нарисуй схему усилителя с питанием... Чёто жидковато у тебя с деталями. Он играет вообще?
 
Можете посоветовать правильное и рациональное расположение всех компонентов в корпусе
Я бы попробовал так, радиатор заземлить(на минус), он будет экраном для микросхемы
 

Вложения

  • vlad.webp
    vlad.webp
    5.9 KB · Просмотры: 366
Я бы сделал так. Серый угол экран.
vlad!.webp
 
Всем еще раз привет)))Вот долго собирал новый корпус под мой усилитель и в итоге когда я его подключил у меня в колонках образовался довольно сильный фон!!!!!Но когда я кручу пер. резистор то фон меняет свое звучание (фонит по разному)...Я даже не знаю что это может быть!? - может ли быть такой фон если от экранированного провода входа минус закоротил с одним из каналов?????
вот фото:
 

Вложения

  • 2011-08-02 10.54.35.webp
    2011-08-02 10.54.35.webp
    71.3 KB · Просмотры: 161
  • 2011-08-02 10.54.58.webp
    2011-08-02 10.54.58.webp
    80.7 KB · Просмотры: 149
  • 2011-08-02 11.00.37.webp
    2011-08-02 11.00.37.webp
    46.4 KB · Просмотры: 154
  • 2011-08-02 11.00.49.webp
    2011-08-02 11.00.49.webp
    69.5 KB · Просмотры: 149
  • 2011-08-02 11.01.01.webp
    2011-08-02 11.01.01.webp
    90.2 KB · Просмотры: 128
  • 2011-08-02 11.01.10.webp
    2011-08-02 11.01.10.webp
    87.8 KB · Просмотры: 127
  • 2011-08-02 12.22.07.webp
    2011-08-02 12.22.07.webp
    66.3 KB · Просмотры: 174
  • 2011-08-02 12.22.49.webp
    2011-08-02 12.22.49.webp
    42.9 KB · Просмотры: 114
  • 2011-08-02 12.23.14.webp
    2011-08-02 12.23.14.webp
    75.7 KB · Просмотры: 161
  • 2011-08-02 12.23.23.webp
    2011-08-02 12.23.23.webp
    78.4 KB · Просмотры: 176
Вот еще фото:
 

Вложения

  • 2011-08-02 12.23.48.webp
    2011-08-02 12.23.48.webp
    57.2 KB · Просмотры: 941
  • 2011-08-02 12.24.00.webp
    2011-08-02 12.24.00.webp
    47.2 KB · Просмотры: 426
  • 2011-08-02 12.24.10.webp
    2011-08-02 12.24.10.webp
    59.7 KB · Просмотры: 292
Попробуй на выводы питания микросхемы припаять электролит на десяток микрофарад и керамику на 0.1 микрофарад.
Оффтоп: корпус классный:)
 
Спасибо))Сейчас попробую припаять...
 
Назад
Сверху