• Добро пожаловать на компьютерный форум Tehnari.ru. Здесь разбираемся с проблемами ПК и ноутбуков: Windows, драйверы, «железо», сборка и апгрейд, софт и безопасность. Форум работает много лет, сейчас он переехал на новый движок, но старые темы и аккаунты мы постарались сохранить максимально аккуратно.

    Форум не связан с магазинами и сервисами – мы ничего не продаём и не даём «рекламу под видом совета». Отвечают обычные участники и модераторы, которые следят за порядком и качеством подсказок.

    Если вы у нас впервые, загляните на страницу о проекте, чтобы узнать больше. Чтобы создавать темы и писать сообщения, сначала зарегистрируйтесь, а затем войдите под своим логином.

    Не знаете, с чего начать? Создайте тему с описанием проблемы – подскажем и при необходимости перенесём её в подходящий раздел.
    Задать вопрос Новые сообщения Как правильно спросить
    Если пришли по ссылке со старого Tehnari.ru – вы на нужном месте, просто продолжайте обсуждение.

Темброблок LM1036N

Если до минимума влево и прибавлять, то громкость начинается на 12 часах и увеличивается до 6. У меня на мастеркитовском так. Переменники, правда 100кОм.

А какой группы у тебя переменники?
 
А там по барабану, там же не сигнал регулируется, а питание микросхемы, насколько я понял.
 
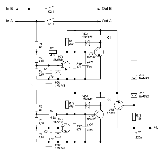
Ребята,подключил ТБ на лм1036,провода экранированные, но включении из колонок слышны щелчки,как от них можно избавится?
 
это надо устанавливать софт старт прямо перед динамиками тоесть после усилка вот схема проверена лично работает сразу без косяков
 

Вложения

  • Cxms.GIF
    Cxms.GIF
    13.1 KB · Просмотры: 461
это надо устанавливать софт старт прямо перед динамиками тоесть после усилка вот схема проверена лично работает сразу без косяков

Спасибо за схему буду пробовать! А какое у нее питание(вольт сколько)?
 
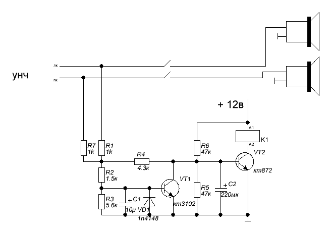
можно сделать проще
 

Вложения

  • защита 3.GIF
    защита 3.GIF
    6.8 KB · Просмотры: 1,657
надо устанавливать софт старт прямо перед динамикам
Граждане! Тут, вроде как, все технари, так давайте, пожалуйста, называть вещи своими именами и придерживаться правильной терминологии. Приведенная схема не софт-старт, это - "устройство задержки включения и защиты АС от постоянного напряжения на выходе усилителя". Софт-старт - "устройство для осуществления плавной подачи напряжения питания". Давайте общаться грамотно и не вводить друг друга в заблуждение! Покупайте наших слонов! ;)
 
сори не так ляпнул словечко :)
 
Нет! Софт - мягкий (в переводе с английского). Подразумевается именно ПЛАВНОЕ включение/нарастание напряжения. А в схеме АС подключается контактами реле, то есть все равно скачком. Или вы сможете сделать на реле плавное включение? Задержка на подключение делается для того, чтобы АС подключались к усилителю когда все переходные броски тока/напряжения в последнем уже закончились, чем и избегаются щелчки в динамиках. Принципиальная разница этих устройств довольно значительная, да и, в конце концов, мы же не меряем расстояние литрами... ;)
 
Нет! Софт - мягкий (в переводе с английского). Подразумевается именно ПЛАВНОЕ включение/нарастание напряжения.
Ну то что мягкий, это я в курсе. Но он здесь не обязательно, главное чтобы колонки включились, когда щелчок уже прошел ... :)
 
Если мне не нужна регулировка баланса, всего одна колонка. То можно ли оставить 9 ножку не подключеной?
 

Вложения

  • LM1036.gif
    LM1036.gif
    17.1 KB · Просмотры: 1,195
То можно ли оставить 9 ножку не подключеной?
Думаю нет. Нарушится режим работы усилителя. Лучше будет подключить оставив все элементы, кроме переменника. Резистор на 47 ком следует подключить либо на землю, либо к 17 ноге, куда и подключены все остальные переменники. Выберешь сам.
 
Симпатюшная микросхемка, даже частотные пределы можно отстроить самому ... :)
 
Симпатюшная микросхемка
Ну внешне да, симпатяшка. Чёрненькая вся такая, ножки блестючие :)) . Но я бы на ней ничего делать не стал. Нет, но если мы рассматриваем какой нибудь бум - чпокс, то годится, а если разговор идёт о хорошем качестве и звуке, то я думаю надо собирать на камнях или на ОУ . Даже такая простенькая схемушка будет работать на порядок лучше, а главное тише. Но если всё таки бум - хлопс, то тогда оно конечно.
 

Вложения

  • Тембрблок на транзисторе..webp
    Тембрблок на транзисторе..webp
    13.4 KB · Просмотры: 298
А конденсаторы на вход и выход какие? Електролит, керамика или пленка?
 

Вложения

  • 304051d1473751722-lm1036.gif
    304051d1473751722-lm1036.gif
    17.1 KB · Просмотры: 231
А конденсаторы на вход и выход какие? Електролит, керамика или пленка?

Мнения по этому поводу расходятся.
Керамику ставить никто не рекомендует, в связи с тем, что параметры у них могут "уплыть" в ту или иную сторону от разных причин, например, изменение температуры. (поправьте, если не прав)
Остаётся выбор между электролитом или плёнкой.
Электролит ставить можно. Плюс должен быть "в сторону" входа микросхемы темброблока или усилителя. Также существуют и неполярные электролиты, но там уже без разницы, у них нет плюса или минуса.
Но многие говорят, что ставить лучше именно плёночный конденсатор, потому что он никак не портит звук, но тут опять же мнения могут расходиться.
Та же ситуация и с выходом.
Я ставил и электролит и плёнку, и особой разницы не заметил, а скорее всего и не заметил.
Ставь, что есть. В любом случае, конденсатор можно поменять. Но не ставь керамику, хотя ради интереса можешь и попробовать))
 
Назад
Сверху