Ламповый УНЧ из телевизора Таурас 211

ТС180 подойдёт под мои цели?
 
Как на ТС180 соединить обмотки?
 
Ответить не успею. На работу надо идти. Если никто не подскажет, то вечером постараюсь помочь.
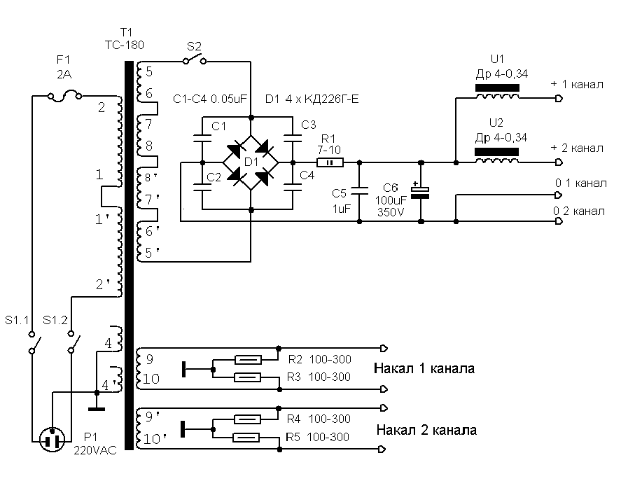
P.S. Вот по быстрому нашёл схему включения ТС-180. Но надо проверить какие напряжения получаются.
 

Вложения

  • БП-PP.gif
    БП-PP.gif
    13.4 KB · Просмотры: 116
Последнее редактирование:
Вот данные на ТС-180.
 

Вложения

  • ts-180-2-table.gif
    ts-180-2-table.gif
    36.7 KB · Просмотры: 359
  • ts-180-2-table_2.gif
    ts-180-2-table_2.gif
    24.6 KB · Просмотры: 570
Вот данные на ТС180 (без индекса,с индексом уже отличается)
Как соединить обмотки для получения 250В? (можно и немного меньше)
 

Вложения

  • transformatory_silovye_fshch4_702_018_tu_rabochie.webp
    transformatory_silovye_fshch4_702_018_tu_rabochie.webp
    47.4 KB · Просмотры: 449
А на словах объяснить трудно? Я не электрик,моя специальность далека от электроники.
 
А на словах объяснить трудно?
Федор ну что там рассказывать? На схеме нумерация и последовательность соединения обмоток есть. У тебя на трансформаторе тоже должны быть пронумерованные обмотки- соединяй по схеме и всё.
 
Я не умею читать такие схемы,не понимаю где какая обмотка и куда идёт.
 
не понимаю где какая обмотка и куда идёт
Давайте на пальцах. Соединить перемычкой выводы 1 и 1". Это первичная обмотка, 220 подать на выводы 2 и 2". Далее соединяем перемычкой выводы 6" и 7". Далее соединяем перемычкой выводы 8 и 8". Далее соединяем выводы 6 и 7. Это будет анодная обмотка, с выводов 5 и 5" это напряжение отправляем на выпрямительный мост. Накальное напряжение снимаем с выводов 9 и 10. Удачи.
 
Усилитель работает,но есть одно но. Звук есть и очень чистый,но тихий. Дело в лампе?
PS Ламп у меня целый мешок.
 
Последнее редактирование:
Договорился о покупке трансформатора ТС-009,он по размерам идеально подходит под мой проект.(по характеристикам тоже) Начал конструировать корпус,получается весьма неплохо. Усь будет моно,вторая плата в корпус просто не влезет,а мне важны маленькие габариты. Корпус размером как привод DVD.
 
Сделал корпус,прикинул компоновку и передумал делать в этом корпусе. Собрал второй канал,теперь будет стерео. У меня платы стоят по принципу пирога и лампы установить в родные панельки не получится. Можно провода вывести к панелькам на крышке? (фон от этого будет?)
 
Макет будущего усилителя,собран для расчёта длинны проводов.
Конденсаторы в будущем заменю,выходные трансформаторы будут стоять один на другом. Лампы будут выведены на панельках,которые будут закреплены на крышке.(крышка ещё в разработке) Шасси будет стоять на фанере. Как назвать это чудо? Я думаю назвать "Франкенштейн" или "Пришелец" .
 

Вложения

  • IMG_20170507_151017.webp
    IMG_20170507_151017.webp
    53 KB · Просмотры: 86
  • IMG_20170507_151038.webp
    IMG_20170507_151038.webp
    92 KB · Просмотры: 200
  • IMG_20170507_151109.webp
    IMG_20170507_151109.webp
    70.7 KB · Просмотры: 117
Макет будущего усилителя
Для начинающего - неплохо.
При такой компоновке есть риск роста уровня фона и наводок, сигнальные цепи к лампам придется прокладывать проводом в экране. Удачи.
 
Вопрос маленько не по теме,но всё же спрошу. Есть идея сделать самодельный ламповый радиоприёмник в FM диапазоне,может кто знает простую схемку?
 
Назад
Сверху