• Добро пожаловать на компьютерный форум Tehnari.ru. Здесь разбираемся с проблемами ПК и ноутбуков: Windows, драйверы, «железо», сборка и апгрейд, софт и безопасность. Форум работает много лет, сейчас он переехал на новый движок, но старые темы и аккаунты мы постарались сохранить максимально аккуратно.

    Форум не связан с магазинами и сервисами – мы ничего не продаём и не даём «рекламу под видом совета». Отвечают обычные участники и модераторы, которые следят за порядком и качеством подсказок.

    Если вы у нас впервые, загляните на страницу о форуме и правила – там коротко описано, как задать вопрос так, чтобы быстро получить ответ. Чтобы создавать темы и писать сообщения, сначала зарегистрируйтесь, а затем войдите под своим логином.

    Не знаете, с чего начать? Создайте тему с описанием проблемы – подскажем и при необходимости перенесём её в подходящий раздел.
    Задать вопрос Новые сообщения Как правильно спросить
    Если пришли по старой ссылке со старого Tehnari.ru – вы на нужном месте, просто продолжайте обсуждение.

Рабочее место и его оснастка

А видел я кстати подобную штуку, только там широкоформатный телевизор из под кровати выезжает и вертикально встаёт:D Меня тогда прикололо:D
 
Похоже я по уши увяз в трансформаторах (фото4), нашёл ещё штук 8.
И это ещё поверхностные поиски.:tehnari_ru_942:
Два из них подходят проверил, напряжение на двигателе не падает,
и крутит быстро (фото1,2). Напряжение 20 и 16 вольт. Но думаю
использовать этот(фото3), у него больше обмоток. Ещё нужно питать
схему управления, ну и мало ли что ещё придумаю.
Нашёл кучу концевых выключателей (фото5).
 

Вложения

  • P1050633.webp
    P1050633.webp
    47.1 KB · Просмотры: 78
  • P1050632.webp
    P1050632.webp
    60.1 KB · Просмотры: 60
  • P1050637.webp
    P1050637.webp
    82.7 KB · Просмотры: 83
  • P1050635.webp
    P1050635.webp
    92.7 KB · Просмотры: 87
  • P1050638.webp
    P1050638.webp
    53.4 KB · Просмотры: 55
А не привлекает токовая отсечка? Никаких концевиков-проводов-монтажа? :tehnari_ru_953:
 
Что то уж больно здоровенные концевики:D Не лучше ли и правда геркон или какой нибудь поменьше, из мыша например вынуть:D Мне кажется с концевиками надёжнее чем с отсечкой:D
 
Махонькие в самый раз!
 
Герконы не проблема, да и реле конечно будут, только не доверяю я им.
Как то из-за маленького геркончика, на работе возникла аварийная ситуация.
Советские концевики работают десятками лет, которые чёрненькие, точно
лет 25 не менялись.
Повторяюсь, токовая отсечка на случай аварии возможно, остальное дедушкины
реле, кнопки, концевики. По опыту приборы содержащие много электронных компонентов,
выходят из строя чаще, так зачем морочить голову. Я не про то, что этот агрегат будет работать вечно.
Просто многие передовые мысли, производителей, это давно забытое старое.
Часто стал видеть, такие решения в зарубежной технике, только в новом исполнении.
Чем проще, тем надёжней.
 
По опыту приборы содержащие много электронных компонентов
Имел в виду реле тока, т.е. обычное реле с непривычной катушкой. С последним постом согласен полностью, в простоте решений вижу даже некую красоту!
 
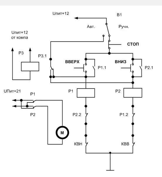
1.Ручное управление: ВВЕРХ - ВНИЗ - СТОП
2.Автоматическое:
включаем комп подаётся 12 вольт, едет вверх до концевика отключается.
Выключаем комп пропадает 12 вольт, едет вниз до концевика отключается.
Все прибамбасы вроде мигалок цепляем на эти же много контактные реле.
С ревуном потруднее пока не придумал но всё в процессе.
Первые ЭВМ состояли из сотен и тысяч реле. А тут три команды зачем нам
сложная электроника.
 
Накидал схемку:
 

Вложения

  • Схема лифт 44.webp
    Схема лифт 44.webp
    10.5 KB · Просмотры: 149
Так точнее и понятней.
 

Вложения

  • Лифт куку.webp
    Лифт куку.webp
    13.2 KB · Просмотры: 136
Сегодня целый день искал реле, были но куда то подевались.
К сожалению нужных мне, с 4-мя группами контактов, не нашёл.
Есть выход из положения, ставлю с 3-мя группами + с 1-й группой.
Только не знаю в каком качестве, эту одну группу применить.
Обмотки параллельно, А контакт либо на блокировку, либо на
взаимную блокировку? Также нашёл ещё не паяные концевики,
и реле для компа 12в.
 

Вложения

  • P1050641.webp
    P1050641.webp
    21.4 KB · Просмотры: 70
  • P1050643.webp
    P1050643.webp
    66 KB · Просмотры: 83
  • P1050644.webp
    P1050644.webp
    29.6 KB · Просмотры: 63
Вот вся схема, работает нормально,
с двигателем проверю завтра.
Сделал временный монтаж для экспериментов.
 

Вложения

  • P1050649.webp
    P1050649.webp
    49.4 KB · Просмотры: 107
  • P1050651.webp
    P1050651.webp
    41.8 KB · Просмотры: 75
Здорово! С нетерпением жду окончания работы над проектом.
 
Работа закончится ещё не скоро,
есть мысли о расширении проекта.
Валер не могу поставить видео, прямо сюда.
Ссылка: 5 страница 4 пост.
Сам лиф может и закончу до НГ.:tehnari_ru_325:
 
Спасибо прочитаю!
 
Продолжаю: проверил схему с двигателем,
всё нормально, единственное думаю надо,
на движок поставить родной стабилизатор напряжения.
Теперь занимаюсь направляющей и кронштейном,
крепления монитора. Над заводским немного поиздевался.
Теперь не знаю как лучше сделать, есть 2 варианта.
 

Вложения

  • P1050653.webp
    P1050653.webp
    53.3 KB · Просмотры: 69
  • P1050654.webp
    P1050654.webp
    38.4 KB · Просмотры: 68
  • P1050655.webp
    P1050655.webp
    46.3 KB · Просмотры: 54
  • P1050658.webp
    P1050658.webp
    47.8 KB · Просмотры: 68
  • P1050667.webp
    P1050667.webp
    54.3 KB · Просмотры: 60
  • P1050670.webp
    P1050670.webp
    45.9 KB · Просмотры: 61
  • P1050668.webp
    P1050668.webp
    44.3 KB · Просмотры: 60
  • P1050669.webp
    P1050669.webp
    46.5 KB · Просмотры: 51
  • P1050661.webp
    P1050661.webp
    57.4 KB · Просмотры: 83
Помоему второй вариант и колёсики с резиной поставить чтоб ездило как по рельсам:D
 
Назад
Сверху