• Добро пожаловать на компьютерный форум Tehnari.ru. Здесь разбираемся с проблемами ПК и ноутбуков: Windows, драйверы, «железо», сборка и апгрейд, софт и безопасность. Форум работает много лет, сейчас он переехал на новый движок, но старые темы и аккаунты мы постарались сохранить максимально аккуратно.

    Форум не связан с магазинами и сервисами – мы ничего не продаём и не даём «рекламу под видом совета». Отвечают обычные участники и модераторы, которые следят за порядком и качеством подсказок.

    Если вы у нас впервые, загляните на страницу о форуме и правила – там коротко описано, как задать вопрос так, чтобы быстро получить ответ. Чтобы создавать темы и писать сообщения, сначала зарегистрируйтесь, а затем войдите под своим логином.

    Не знаете, с чего начать? Создайте тему с описанием проблемы – подскажем и при необходимости перенесём её в подходящий раздел.
    Задать вопрос Новые сообщения Как правильно спросить
    Если пришли по старой ссылке со старого Tehnari.ru – вы на нужном месте, просто продолжайте обсуждение.

Светодиодный индикатор заряда конденсатора 450В

вы хотите сказать, что вам нужна не конкретная величина напряжения на конденсаторе, а просто информация о том что конденсатор зарядился до максимально возможного напряжения?
да именно так

касательно Вашего предложения поставить вольтметр, так он ведь всегда будет показывать 450В на каждом кондере, ведь к ним подается 450В, или я не правильно понимаю сейчас
 
надо было сразу об этом написать - сколько времени потеряно впустую :(
так он ведь всегда будет показывать 450В на каждом кондере, ведь к ним подается 450В, или я не правильно понимаю сейчас
как это всегда, если конденсатор заряжается? по мере заряда конденсатора напряжение на нем будет расти, пока не достигнет напряжения источника.
нарисуйте схему или блок схему установки, главное покажите как происходит заряд конденсатора.
 
быстро нарисовал
 

Вложения

  • схема1.png.webp
    схема1.png.webp
    9.2 KB · Просмотры: 252
1. заряд идет без ограничения тока?
2. вы не боитесь что преобразователь сгорит от перегрузок? в момент пуска, когда конденсаторы разряжены, там режим короткого замыкания и бешеный ток
3. какая мощность преобразователя?
4. поставьте в разрыв одного провода от источника ограничивающий резистор и амперметр, когда стрелка амперметра вернется в "0" это будет свидетельствовать об окончании заряда
 
1. заряд идет без ограничения тока?
2. вы не боитесь что преобразователь сгорит от перегрузок? в момент пуска, когда конденсаторы разряжены, там режим короткого замыкания и бешеный ток
извиняюсь на плюсах кондеров еще будут выпрямители тока (диоды) - этого не достаточно?
3. какая мощность преобразователя?
на самом деле пока еще не определился, 100-150W
поставьте в разрыв одного провода от источника ограничивающий резистор и амперметр, когда стрелка амперметра вернется в "0" это будет свидетельствовать об окончании заряда
по идее да, можно поставить амперметр и вольтметр на начале, но зачем в разрыв, может быть параллельно? резистор ставить в зависимости от возможностей приборов (например если поставлю электронные табло)?

еще вопрос, по идее в самом начале перед кондерами можно поставить схему с стаблитронами? и будет показывать что все кондеры заряжены?
 

Вложения

  • схема2.png.webp
    схема2.png.webp
    14.9 KB · Просмотры: 57
тяжелый случай по всем пунктам. похоже вы даже элементарных понятий не имеете.
1.
на плюсах кондеров еще будут выпрямители тока (диоды)
почему не общий выпрямитель - тогда достаточно было бы одного элемента контроля? что вообще будет делать каждая отдельная батарея конденсаторов после заряда, какой смысл устройства?
2.
но зачем в разрыв, может быть параллельно?
амперметр включается последовательно с нагрузкой, а вольтметр параллельно
3.
еще вопрос, по идее в самом начале перед кондерами можно поставить схему с стаблитронами? и будет показывать что все кондеры заряжены?
3.1. схема работает на постоянке, а там переменка. если делать общий выпрямитель то можно,но
3.2. нужно иметь в виду что по мере разряда 12в аккумулятора напряжение на выходе преобразователя тоже будет падать и может оказаться что оно не достигнет напряжения пробоя стабилитрона и соответственно никакой индикации не будет.
 
тяжелый случай по всем пунктам. похоже вы даже элементарных понятий не имеете.
элементарные вещи-то вроде знаю, запутался просто
почему не общий выпрямитель - тогда достаточно было бы одного элемента контроля? что вообще будет делать каждая отдельная батарея конденсаторов после заряда, какой смысл устройства?
каждая батарея будет последовательно разряжаться на свой соленоид, создавая в нем магнитное поле
амперметр включается последовательно с нагрузкой, а вольтметр параллельно
да тут спутал, моя ошибка, прошу прощенья
нужно иметь в виду что по мере разряда 12в аккумулятора напряжение на выходе преобразователя тоже будет падать и может оказаться что оно не достигнет напряжения пробоя стабилитрона и соответственно никакой индикации не будет.
Тогда остается один выход ставить вольтметр с амперметром перед всеми кондерами? это лучший вариант для контроля заряда, хотелось проще- визуально мол ДА/НЕТ
 
есть довольно простой и наглядный способ, но как это будет с практической стороны не знаю (габариты и т.п.) поставить последовательно две лампы накаливания на 220в в общую цепь на выходе преобразователя и контролировать сразу все батареи конденсаторов, или в цепь каждой батареи поставить свою группу из 2 ламп и контролировать каждую батарею отдельно. одновременно они будут и ограничителями зарядного тока.
в начальный момент лампы будут вспыхивать на всю яркость и по мере заряда яркость будет уменьшаться. при полностью потухших спиралях ламп заряд закончен
 
каждая батарея будет последовательно разряжаться на свой соленоид
А как вы будете коммутировать эти переключения? Это тоже не тривиальная задача. Нужно каждый конденсатор отключать от цепи зарядки, иначе они все сразу будут просто разряжаться при подключении хотя бы одного к соленоиду. Или у вас это уже отработано?
А раз они должны отключаться, то можно их заряжать все параллельно, поставив один токоограничительный резистор и параллельно ему вольтметр. Как только вольтметр покажет ноль, значит все конденсаторы заряжены...
 
есть довольно простой и наглядный способ, но как это будет с практической стороны не знаю (габариты и т.п.) поставить последовательно две лампы накаливания на 220в в общую цепь на выходе преобразователя и контролировать сразу все батареи конденсаторов, или в цепь каждой батареи поставить свою группу из 2 ламп и контролировать каждую батарею отдельно. одновременно они будут и ограничителями зарядного тока. в начальный момент лампы будут вспыхивать на всю яркость и по мере заряда яркость будет уменьшаться. при полностью потухших спиралях ламп заряд закончен
этот способ изначально был мне известен, но он не подходит, слишком габаритный
 
А как вы будете коммутировать эти переключения? Это тоже не тривиальная задача. Нужно каждый конденсатор отключать от цепи зарядки, иначе они все сразу будут просто разряжаться при подключении хотя бы одного к соленоиду. Или у вас это уже отработано?
каждый кондер будет отключен выпрямителем (на каждом + кондера будет стоять выпрямитель), касательно разрядки это отработано - будут разряжаться последовательно, задействованы тиристоры, переменные резисторы и доп.соленоиды;
главная задача для меня была как визуализировать заряд кондеров
 
Так?......
 

Вложения

  • сх.webp
    сх.webp
    4.4 KB · Просмотры: 169
А что касается разряда?
Вы сказали, что будут тиристоры? То есть, конденсатор через тиристор будет подключаться к соленоиду?
Значит соленоид сначала возьмёт энергию с конденсатора, а потом останется подключенным к источнику заряда (тиристор же не закроется)?
То есть, каждый подключенный соленоид будет нагружать зарядное устройство, пока оно не сгорит? Или у вас что-то придумано на этот случай?
Вы бы показали всю вашу схему, чтобы мы здесь не гадали, как лучше сделать, или это какая-то секретная разработка?
 
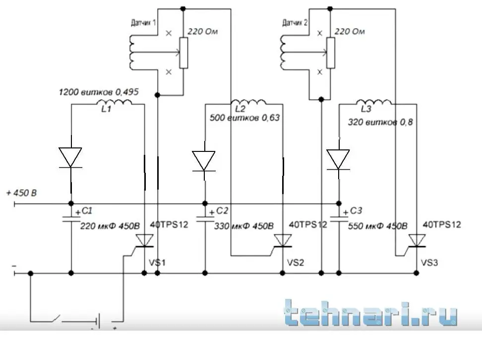
нет ничего секретного, поставил быстро диоды вот такая схема катушек и кондеров
 

Вложения

  • обмотка_v2.webp
    обмотка_v2.webp
    18.1 KB · Просмотры: 423
То есть, каждый подключенный соленоид будет нагружать зарядное устройство, пока оно не сгорит? Или у вас что-то придумано на этот случай?
при нажатии кнопки будет разгрузка на соленоиды, мгновенная, затем опять заряд до очередного нажатия
 
Тиристоры то чем будете закрывать?
 
они вообще не откроются по этой схеме
 
должны открыться, маленькие катушки представляют собой датчики которые находятся под основными соленоидами
 

Вложения

  • обмотка2.webp
    обмотка2.webp
    15.6 KB · Просмотры: 246
Назад
Сверху