• Добро пожаловать на компьютерный форум Tehnari.ru. Здесь разбираемся с проблемами ПК и ноутбуков: Windows, драйверы, «железо», сборка и апгрейд, софт и безопасность. Форум работает много лет, сейчас он переехал на новый движок, но старые темы и аккаунты мы постарались сохранить максимально аккуратно.

    Форум не связан с магазинами и сервисами – мы ничего не продаём и не даём «рекламу под видом совета». Отвечают обычные участники и модераторы, которые следят за порядком и качеством подсказок.

    Если вы у нас впервые, загляните на страницу о проекте и правила – там коротко описано, как задать вопрос так, чтобы быстро получить ответ. Чтобы создавать темы и писать сообщения, сначала зарегистрируйтесь, а затем войдите под своим логином.

    Не знаете, с чего начать? Создайте тему с описанием проблемы – подскажем и при необходимости перенесём её в подходящий раздел.
    Задать вопрос Новые сообщения Как правильно спросить
    Если пришли по старой ссылке со старого Tehnari.ru – вы на нужном месте, просто продолжайте обсуждение.

Автогенератоный преобразователь напряжения для УНЧ

нет нет вы меня не правильно поняли я собираю преобразователь для унч 45в надо двухполярки и он совмещен с лампами для этого нужен накал 6.3в и 250 вольт для питания ламп у меня гибридный усил будет щя делаю пока преобр.
 
В таком случае я бы не советовал тратить время на эту схему. Она хоть и проста, но эта простота вылазит потом кучей проблем. Такие схемы были актуальны лет 30 назад, когда специализированные микросхемы были редки и дефицитны. Сегодня, если говорить о простых и хорошо отработанных вариантах, лучше использовать преобразователи на ИР2153 или ТЛ494. Тем таких тут достаточно. Например эта. Читать лучше с конца.
 
схемы такие я уже собирал но все заканчивалось выходом из строя полевиков все расчитывал в прогах но мощности ни капли не было
 
я все собрал на ирфшках,все норм работает,мощность вроде нормальная,у меня ограничивает акум так что с него больше 5а не вытащищ надо брать с автомобильного схему я попробую доделать и поставить защиту затворов полевиков,и от постоянного напряжения,на первичке транса думаю нужно поставить кондер в мост
 
а какие проблемы валазят???
 
я все собрал на ирфшках,все норм работает,мощность вроде нормальная,у меня ограничивает акум так что с него больше 5а не вытащищ надо брать с автомобильного схему я попробую доделать и поставить защиту затворов полевиков,и от постоянного напряжения,на первичке транса думаю нужно поставить кондер в мост

Как уже отметил Николай, если ты в советах не нуждаешься и сам знаешь что делать, то не было смысла тему открывать.
 
нуждаюсь,но я хочу добить эту схему чтоб она была хорошо работоспособной
 
Тогда рисуйте вновь полученную схему. Обсудим.
 
нуждаюсь,но я хочу добить эту схему чтоб она была хорошо работоспособной

Схема изначально проблемная. Она основана на схеме автогенератора, который решили подгрузить нагрузкой. Об оптимальных режимах работы деталей не может быть и речи. А вместо припарок мертвому, лучше собрать более подходящий для преобразователя питания вариант.
 
у меня есть вариант приделть в эту схему микросхему там тл494 чтоб с обратнй связью и трансфрматорнй развязкой тогда будет мертве время схему я нарисую завтра думаю так должно получится
 
вот нашел схему думаю эта проще всех и у меня как раз заволялась тл
 

Вложения

  • pr1-1.gif
    pr1-1.gif
    20.9 KB · Просмотры: 3,116
думаю на микрухах все будет норм и можно частоту поднять где то кгц50-70
 
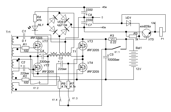
вот нарисовал схемку которая у меня уже на данный момент
 

Вложения

  • преобразователь 2.GIF
    преобразователь 2.GIF
    13 KB · Просмотры: 267
все обсуждаем че как может чета не правильно или лишнее
 
Мдя...
Схемотехника, как всегда, на высоте...
Вы бы хоть почитали про включение полевых транзисторов.
У Вас затворы VT2 и VT3 в воздухе повиснут, когда контакты реле будут разомкнуты. И вообще, управлять мосфетами посредствам реле - это что-то новенькое. Мало того, что ток затвора течет только в момент переключения, так еще и паразитные емкости и наводки с контактов мосфет собирать будет. Про дребезг контактов и его влияние на работу схемы вообще молчу.
А как определялась полярность включения электролитических конденсаторов С2 и С3?
 
А да я не нарисовал забыл там резки стоят на всех транзюках сток или исток с затвором я что-то не запомнил короч эмитер и базу резюком закоротил по 4.7к книжки я читал которые вы мне скидывали,и реле не дребезжит под нагрузкой.кондеры я поставил от балды потом поменял их полярность ничего не изменилось но частота почему-то не зависит от них.
 
Последнее редактирование:
я хотел кондеры заменить резисторами но он не запускалсЯ
 
я ставил 100 Ом резюком думаю мало можно один кило поставить тока будет ли работать??
 
кондеры я поставил от балды потом поменял их полярность ничего не изменилось но частота почему-то не зависит от них.
Наверное потому, что они тут не частотозадающие.
Интересный способ определения полярности электролитов. Удивляюсь почему не долбануло...
 
переделал силовой трансформатор первичку изменил диаметр провода было 0.5мм стало 0.7мм только ток холостого хода возрос до 1.3 ампера что делать???неправильно намотал??
 
Назад
Сверху