Принцип не нов, такая схемотехника была весьма популярна в шестидесятые годы. На мой взгляд, это чуть ли не единственная конфигурация бестрансформаторного усилителя, соответствующая аудио-фильским канонам. Благодаря своей простоте позволяет добиться высокого качества звучания при минимальных затратах. Автором она была лишь адаптирована к современным требованиям High End Audio.
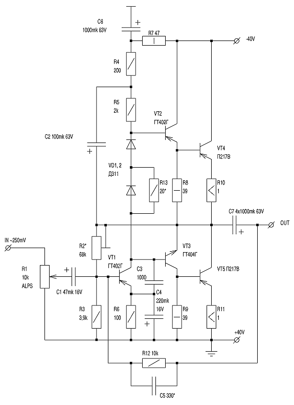
Настройка усилителя весьма проста. Сначала устанавливаем резистором R2 половину напряжения питания на «минусе» конденсатораС7. Затем подбираем R13 так, чтобы миллиамперметр, включенный в коллекторную цепь выходных транзисторов, показал ток покоя 40 — 50 мА,не больше. При подаче сигнала на вход следует убедиться в отсутствии самовозбуждения, хотя оно и маловероятно. Если все же на экране осциллографа заметны признаки ВЧ-генерации, попробуйте увеличить емкость конденсатора С5. Для устойчивой работы усилителя при изменении температуры диоды VD1, 2, должны быть смазаны теплопроводной пастой и прижаты к одному из выходных транзисторов. Последние устанавливаются на теплоотводах площадью не менее 200 см2.